Спасибо, мы получили ваш запрос
на бесплатную консультацию
Свяжемся с вами сегодня

Этажные коллекторные

INLOGO ЭКТУ

тепловые узлы

собой современное многофункциональное инженерное оборудование, с помощью которого можно решить комплекс задач по гидравлическому регулированию
и учету теплопотребления.
Этажные узлы INLOGO ЭКТУ представляют
( О линейке )
Измерение количества теплоты, расхода и температуры теплоносителя индивидуально для каждого потребителя в закрытых двухтрубных насосных системах отопления (при установленных теплосчетчиках)
Автоматическое поддержание постоянного перепада давления вне зависимости от меняющихся характеристик расхода потребителей тепла
Ограничение максимального расхода теплоносителя индивидуально для каждого потребителя тепла
Гидравлическая увязка потребителей тепла и системы отопления в целом
Распределение теплоносителя между потребителями тепла
Функционал:
Этажные узлы INLOGO ЭКТУ представляют собой современное многофункциональное инженерное оборудование, с помощью которого можно решить комплекс задач по гидравлическому регулированию
и учету теплопотребления.
INLOGO Stile – современные
отопительные приборы
классического типа. Плавные формы, гладкая поверхность, отсутствие острых углов, широкая линейка типоразмеров и разнообразие цветов дают возможность использовать эти радиаторы в разных дизайнерских решениях.
Визуальный контроль давления и температуры теплоносителя (при установленных термометрах и манометрах)
Отключение отдельных потребителей от системы отопления
Этажные узлы INLOGO ЭКТУ представляют собой современное многофункциональное инженерное оборудование,
с помощью которого можно решить комплекс задач
по гидравлическому регулированию и учету теплопотребления.
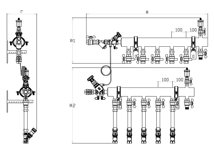
множество конфигураций, которые зависят от количества потребителей, тепловых нагрузок потребителей, размера пространства для установки узлов и необходимых функциональных возможностей.
Этажные узлы INLOGO ЭКТУ имеют
( Конфигурации )
Наши инженеры оказывают техническую поддержку по подбору конфигураций узлов INLOGO ЭКТУ и гидравлическому расчету систем отопления с их применением.
Этажные узлы INLOGO ЭКТУ представляют собой современное многофункциональное инженерное оборудование, с помощью которого можно решить множество задач по гидравлическому регулированию
и учету теплопотребления.
Этажные узлы INLOGO ЭКТУ имеют множество конфигураций, которые зависят от количества потребителей, тепловых нагрузок потребителей, размера пространства для установки узлов и необходимых функциональных возможностей.
Заполните заявку на сотрудничество,
и мы свяжемся с вами уже сегодня
Мы ведем работу с застройщиками,
архитекторами, дизайнерами, монтажными, проектными и торговыми
организациями.
Я подтверждаю ознакомление с условиями обработки персональных данных пользователей сайта и даю согласие на обработку моих персональных данных на указанных в нем порядке и условиях.

Мы ведем работу с застройщиками, архитекторами, дизайнерами, монтажными, проектными
и торговыми
организациями

Мы ведем работу
с застройщиками, архитекторами, дизайнерами, монтажными, проектными
и торговыми
организациями